【導讀】本文為大家講解的是一種簡單的壓力傳感器信號調節電路設計,該設計調節電路提供了用作傳感器激勵的精密恒流源和由傳感器中反饋電阻R 控制增益的儀用放大器等。值得你擁有。
簡單的信號調節電路應該允許放大器的輸出與所使用的傳感器相互獨立,提供互換性和高電平輸出并且成本低廉。傳感器補償板上的激光調整電阻調節外部放大器的增益使之與壓力靈敏度變化歸一化。圖所示信號調節電路提供了用作傳感器激勵的精密恒流源和由傳感器中反饋電阻R 控制增益的儀用放大器。補償電路及0-5V 以外的輸出電壓的詳細討論請參照TN-001 及APP-103 到APP-105
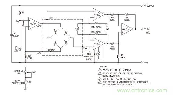
信號調節電路

電流源是由±1%帶隙的基準二級管VR 控制,基準電流I0 由下式定義:
I0=(E0-e0)/R2
其中:E0-二級管基準電壓:1.235V±1%(LM385)eo---放大器A1 的偏移 R2---反饋電阻值
選用失調電壓小于1mV 的放大器A1 和公差為±1%的電阻R2,則可產生電流I0=0.996MA,其典型精度為±1.4%。增益調節電阻r 調節為R3=R4=100K 一個2V 的差壓輸出。如果要求零位調節,使用 OP227 代替LT1013放大器并加上零位電位器P1。零位電壓相對于差動偏聽偏差小于0.5mV 的輸入為±4mV,,這對傳感器偏移的典型值(小于±1mV)而言就約有±3.5mV 的零位需要補償。


