【導讀】作為二極管泵浦全固態激光器的重要組成部分的電源,其可靠性、穩定性也就顯得格外重要。二極管泵浦全固態激光器的電源功率較大,輸出為大電流、低電壓,工作脈沖頻率較高,輸出電流、電壓的穩定性要求很高。微小的電流擾動將影響激光器的出光質量,不當的保護可能引起巨大的損失。
隨著二極管泵浦全固態激光器相關技術的不斷發展,它在工業、國防科研、生物醫學工程等領域的應用越來越廣泛,對其輸出功率、可靠性要求也不斷提高。作為二極管泵浦全固態激光器的重要組成部分的電源,其可靠性、穩定性也就顯得格外重要。二極管泵浦全固態激光器的電源功率較大,輸出為大電流、低電壓,工作脈沖頻率較高(可達1kHz),輸出電流、電壓的穩定性要求很高。微小的電流擾動將影響激光器的出光質量,不當的保護可能引起巨大的損失。針對這些特點,我們選擇功能強大的電源管理芯片MAX1647作為整個系統控制的核心部分,設計出完全滿足要求的大功率激光器電源。
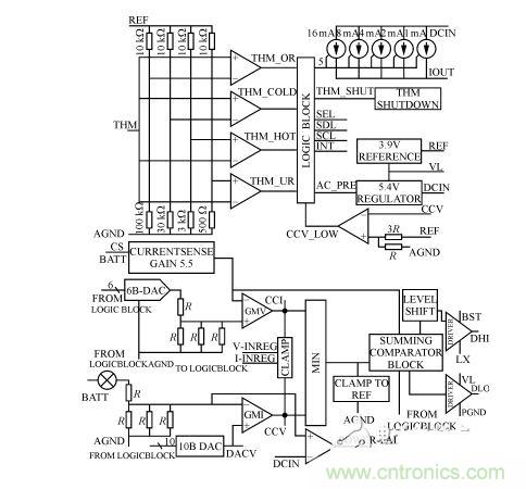
MAX1647電源管理芯片介紹
MAX1647是MAXIM公司的新型電源管理芯片,其內部結構如圖1所示。它包括兩個調整環,即一個電壓調整環與一個電流調整環,實現恒流與恒壓功能及相互之間的自動轉換;并采用INTEL系統管理總線(SMBUS)接口,其中內部有一個6位和一個10位的D/A轉換器分別用于電流和電壓的預置;另外,MAX1647提供了最大為4A的電流輸出。

圖1 MAX1647的內部結構
在MAX1647的電壓調整環中,通過SMBUS總線,經內部10位DAC設置預置電壓,負載電壓與預置電壓通過GMV誤差放大器進行比較放大后的誤差信號輸出到CCV端口,然后送到一個由二選一電路組成的恒流/恒壓自動轉換電路的一個端子上,其中由CCV端口輸出的誤差信號由內部鉗位電路限制在1/4到3/4參考電壓之間的;與電壓調整環工作原理相類似,被鉗位的電流誤差信號由CCI端口送到自動轉換電路的另一個端子上;利用PWM控制器,把電壓/電流誤差信號轉換為脈寬調制信號,用以驅動兩個N溝道MOSFET管,經同步整流、濾波器濾波后,得到所需的輸出信號。
MAX1647的輸出特性曲線如圖2所示,當輸出電壓小于預置電壓V0時,電流調整環發揮作用,輸出是恒流模式;當負載的電壓到達預置電壓 V0以后,電流調整環停止作用,電壓調整環開始工作,這時輸出為恒壓模式。恒流模式時,CCV端口輸出的電壓誤差信號被鉗位在CCI端口最小電壓值 80mV以上,這樣即可防止更新預置電流值時負載電流溢出,又可防止從恒流模式轉換為恒壓模式時,出現過沖電現象。在恒壓模式時,鉗位電路也可起到相類似的作用。
整體電路設計
整體電路設計框圖如圖3所示。

圖2 整機電路框圖
[page]
MAX1647電源管理芯片是整個系統的控制核心部分,它完成恒流、恒壓及相互之間自動轉換的功能。但MAX1647的最大輸出4A,不足以達到設計要求,因此,把MAX1647的輸出信號經由達林頓管組成的改進型線性主電路,進行電流、電壓放大。在線性主電路中,由達林頓管、霍爾電流/電壓傳感器、MAX1647、及光耦隔離一起構成了電流主調環,保證恒流、恒壓功能。同時增加了由達林頓管、誤差電壓放大、晶閘管控制模塊、晶閘管降壓整流構成的電壓從調環,它把達林頓管壓降與參考電壓進行比較放大,以控制晶閘管觸發模塊,使達林頓管壓降保持在參考電壓附近,大大地降低了達林頓管上的功耗,使電源整體輸出穩定性、效率等有顯著的提高;利用單片機實現電源與機械傳動部分、水冷系統部分以及計算機軟件控制部分的有機結合;利用高性能的霍爾電流、電壓傳感器實現對輸出電流、電壓的實時檢測;液晶顯示模塊實時顯示輸出電壓、電流和有關狀態;整個電路通過光耦和傳感器實現隔離。

從圖4可見:89C51與MAX1647通信的開始條件是SDA端口為下降沿,同時SCL端口為高電平;MAX1647的 WRITE-WORD協議為0b00010010(0b表示二進制),或者可表示為0x12(0x表示十六進制);READ-WORD協議則可表示為 0b00010011或者0x13。另外,CMD0~CMD7代表具體的命令,D0~D15表示數據位。幾個常用的WRITE-WORD協議命令:ChargerMode()命令,命令代碼為0x12,主要用于清零和復位;ChargingVolage()命令,命令代碼為0x15,主要用于電壓預置;ChargingCurrent()命令,主要用于電流預置,命令代碼為0x14,即CMD7~CMD0的數據為00010100,16位二進制數值由D15~D0組成表示Io的電流值,單位為mA。當端子SEL與AGND短接時,電流Io的最大預置值為1.023A;如果讓端子SEL懸空,則 Io的最大預置值為2.047A;當端子SEL與VL短接,則Io的最大預置值為4.095A。MAX1647提供兩個電流源給負載供電:一個來自內部的線性電流源IOUT,一個是開關電路提供的電流。IOUT提供1mA~31mA的電流(步長為1mA)。例如,當Io最大預置值為4.095A時,數據位 D11~D6對應為6位電流預置DAC的DA5~DA0位;數據位D4~D0對應輸出電流IOUT的I4~I0,表示IOUT線性電流源二進調整數。注意任何時候DAC位被置位,線性電流源被調整至滿幅(31mA)。AlarmWarning()命令,命令代碼為0x16,主要用于保護設置;ChargerStatus()命令,命令代碼為0x13,主要用于返回溫度傳感器以及MAX1647的內部信息,這些信息暫存D15~D0位中。

圖4 89C51與MAX1647應用電路圖
為了滿足SMBUS的通信規則,用單片機P1口的其中兩位分別模擬數據信號SDA和時鐘信號SCL,89C51的P1.1口與 MAX1647的SCL端子連接,P1.0口與MAX1647的SDA端子連接。電路如圖5所示,其中:高頻電感L1用粉末鐵心,外加粗線線圈繞制而成。利用MAX1647與89C51組成控制電路的核心部分,采用改進型線性結構設計的大功率激光器電源,由于MAX1647具有恒流、恒壓及相互之間自動轉換的功能,一方面,克服了完全用單片機控制帶來的響應速度慢、恒流恒壓特性差、可能出現死機的缺陷;另一方面,又避免了純硬件控制帶來的復雜性,提高了電源的智能性。在激光打標系統中的應用,證明了該電源不僅高效、安全、可靠,而且大大提高了整個系統的智能化程度。





