- 池殼的檢測原理
- 池殼主電路的構成
- 元器件的耐高壓及高壓安全等問題
- 通過檢測泄漏電流的大小來判斷池殼好壞
- 在主回路中串入了不同的電阻以抵消各種影響
隨著鉛酸蓄電池質量的不斷提高,其應用范圍越來越廣泛。要生產一只合格的鉛酸蓄電池,必須經過多道生產工藝,而且每道生產工藝都有嚴格的工藝要求。目前大部分蓄電池殼生產廠家在蓄電池池殼注塑后僅憑人工檢測注塑效果,以剔除不合格品。而在池殼注塑過程中受溫度及材質等因素的影響,池殼可能出現氣孔、毛毗等缺陷,由于小密鉛酸蓄電池的池殼各單格相互連結的隔板比中、大密電池薄,小密蓄電池各單格之間的間距也較小,所以僅憑人工檢測很難發現池殼的某些缺陷,等到半成品電池時再通過檢測儀器剔除因此造成的不合格品就為時過晚,已經浪費了大量的人力、物力。
針對這種情況,我們參考國外相關成品電池密合度檢測設備中的高壓檢測原理,成功開發出了物美價廉的池殼檢測機。它適用于各類大、中、小密鉛酸蓄電池池殼的檢測,對小密鉛酸蓄電池尤其有推廣價值。
2、檢測原理
在注塑后的蓄電池池殼的隔板兩邊緊貼隔板分別放置兩塊厚銅板,其中一塊銅板接直流高壓,另一塊銅板接地線,在兩塊銅板之間加1.5萬伏~3萬伏直流高壓,通過檢測泄漏電流的大小來判斷池殼好壞,當池殼隔板有氣孔或有毛毗等缺陷時此處隔板變薄,承受高壓的能力差,空氣電離嚴重,泄漏電流比正常池殼明顯增大,當檢測到的泄漏電流大于設定泄漏電流時我們用聲光報警來表明此電池不合格。 (設定的泄漏電流值根據實際情況定)。以一只12V 6單格的小密鉛酸蓄電池為例,其池殼的高壓接線如圖1。

圖112V電池(6單格)的高壓接線圖
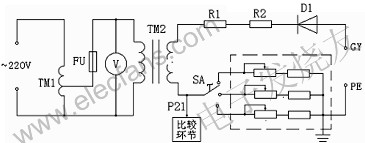
3、主電路的構成
池殼檢測機對電池殼檢測的關鍵在于直流高壓的產生,其主電路如圖2。

圖2 池殼檢測機主電路的構成
圖中TM1為調壓器,TM2為高壓變壓器,TM2產生的高壓經高壓二極管D1整流得到0~3萬伏(峰值電壓)的直流高壓。高壓電阻R1、R2為限流電阻,我們以電壓表V來間接指示實際的高壓值,也就是以高壓變壓器TM1初級的低壓送入電壓表,其表頭上指示的電壓數值是根據高壓變壓器初、次關系換算后的高壓值。這樣處理既可節約成本又可保證安全。本設備將P21點電壓送至另一比較環節,此電壓與設定的泄漏電流比較來控制是否聲光報警,以此剔除不合格品。由于電池殼的材質略有不同,空氣濕度也有變化,各種因素都可能引起合格電池殼情況下P21點的電壓發生微小變化,這種變化已足以導致設備誤判斷。為了解決這種問題,我們在主回路中串入了不同的電阻(虛線框中),以調節旋鈕SA來作出選擇,用以抵消各種影響,可避免設備的誤判斷。
4、直流高壓的絕緣、元器件的耐高壓及高壓安全等問題
直流高壓產生的原理并不復雜,本設備的關鍵還在于另外幾個方面
首先是高壓的絕緣問題。高壓的絕緣如果處理不好,不但影響設備的正常工作,對人身的安全也有很大的隱患。其次是元器件的耐高壓問題,如果元器件的選用達不到要求,設備將不能達到長時間工作的用戶要求。另外因為高壓對人的危險性,我們應特別注意高壓的安全處理。圍繞以上問題我們做了大量細致的工作。我們將高壓變壓器用真空環氧樹脂全封閉澆鑄,對高壓變壓器進行了嚴格的高壓絕緣測試。主回路額定電流雖然較小,但額定耐壓是實際高壓的1.5~2倍,所以通過高壓的導線全部采用額定耐壓為實際電壓的1.5~2倍的高壓導線。在導線的連線上,我們將低壓回路與高壓回路分開,并充分考慮了導線走線的方向。
高壓元器件的安裝與低壓控制器件的安裝也完全分開,可防止高壓磁場對低壓控制系統的干擾,同時也增加了設備的安全性。對高壓元器件的安裝載體我們做了大量的技術咨詢工作,我們選用耐高壓且價廉的PP板做成箱子,高壓元器件安裝在PP板箱內,為防止高壓空氣電離、尖角放電等情況的發生,我們將高壓元器件之間進行了相互隔離。為了保證設備的安全,本設備充分考慮了高壓的無裸露及接地的安全處理,達到了設備使用的較高要求。
本設備在用戶處使用了半年多,整機運行穩定可靠,檢測速度快,判斷準確,用戶反饋意見良好。該產品能減輕工人的勞動強度,提高產品的質量和生產效率,在小密鉛酸蓄電池生產中有較高的推廣價值。





